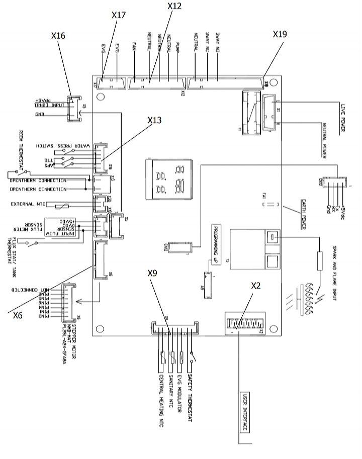
تعمیر پکیج نقشه برد بوتان 22/06/202014/08/2024 آموزش تعمیر برد پکیج Tags تعمیرات پکیج اصفهاننقشه برد پکیج بوتانهادی غیاث بیگی هادی غیاث بیگی تعمیر پکیج اصفهان Website http://hadighias.ir Read more articles Previous Postنقشه برد پکیج لورچNext Postنقشه برد پکیج گلدیران One thought on “نقشه برد بوتان” سلام مهندس این نقشه ای که گذاشتین مال کدوم مارک از بوتان هستش خواهشا مشخص بفرمایید. پاسخ دیدگاهتان را بنویسید لغو پاسخنشانی ایمیل شما منتشر نخواهد شد. بخشهای موردنیاز علامتگذاری شدهاند *دیدگاه * نام * ایمیل * وب سایت You May Like شناسایی ترانزیستور های برد پکیج تعمیر برد پکیج با اپلیکیشن های اصفهانپکیج آموزش ارور F.27 وایلانت و تعمیر برد پکیج
سلام مهندس این نقشه ای که گذاشتین مال کدوم مارک از بوتان هستش خواهشا مشخص بفرمایید.